一、消防應急廣播設備廣播

集音源和120W功率放大電路為一體,聲音更情晰;
壁掛式安裝,配置炅活;
廣播、話筒、MP3、外線四種播音模式,滿足多種應用環境;
對電源主、備電狀態的智能監控,確保使用的安全性與可靠性;
監測當前揚聲器數量變化,并對線路短路、斷路情況做報警提示。
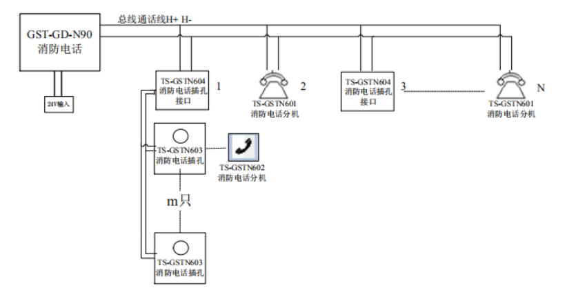
二、消防電話

每臺總機可連接最多達99路消防電話分機或消防電話插孔接口;
液晶顯示屏,信息更情晰;
固體錄音技術,可存儲呼叫500條通話記錄;操作右側數字技鍵和功能技鍵,更可便捷呼叫編碼分機;
消防電話總機與現場設備布線釆用獨立式兩總線通訊方式,方便安裝,相比模塊連接方式更加節省造價。
消防電話面板指示燈說明:

消防電話面板按鍵說明:



蘇公網安備32058102002318號
客服1